Генераторы
sale - Бензиновые генераторы
- Газобензиновые генераторы
- Дизельные генераторы
- Инверторные генераторы
- Дизельные электростанции
Смотреть все
Аккумуляторы
- Аккумуляторы гелевые (GEL)
- Аккумуляторы мультигелевые (AGM)
- Аккумуляторные батареи LiFePO4
- Аккумуляторы свинцово-кислотные (AGM)
- Зарядные устройства для АКБ
Смотреть все
Источники бесперебойного питания
- ИБП для роутеров
- ИБП с правильной синусоидой
- ИБП линейно-интерактивные
- ИБП Smart Online
Мобильные солнечные зарядки, электростанции
- Портативные зарядные станции
- Портативные солнечные панели
Смотреть все категории
Стальные радиаторы
Наличными | Наложенный платеж | LiqPay | MonoPay | VISA/Mastercard | Мгновенная рассрочка Оплата частями ПриватБанка | Покупка по частям Monobank | Безналично с НДС и без НДС
Новая Почта | Meest | Укрпочта | Delivery | Доставка по адресу
*крупногабаритные товары присылаются после частичной предоплаты
Обмен и возврат товара осуществляется в течение 14 дней после покупки согласно закону Украины "О защите прав потребителей"
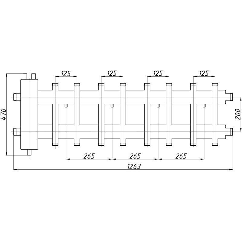
Коллектор используется в системах отопления, в которых необходимо распределить теплоноситель на несколько потребителей тепла с разными параметрами. В данный вид распределительных коллекторов встроен гидравлический разделитель ГС-26 для обеспечения более легкого монтажа и экономии свободного пространства в котельной. В комплект поставки входят крепеж к стене.

| Подключение котла | 1 1/4" НР |
| Подключение контура отопления | 1" НР |
| Количество выходов | 8+1 |
| Gmax | 6,35 м3/час |
| Рабочее давление | 6 бар |
| Qmax: ΔT=10°C | 60 кВт |
| Qmax: ΔT=20°C | 95 кВт |
Я принимаю пользовательское соглашения




